Do Read About Us Below
Click On Buttons To Your Right Art Deco Radios Catalin Radios Real Wood Radios Rare Microphones & Rare Lamps Vintage Gemstones Click On Buttons To Your Left
To Home Page
Go To Email Page
"Save Some Trees" go to GUESTS Button
"Save Some Trees" go to GUESTS Button

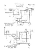
Free Crosley Schematic & Owners/Operation Manual

For Crosley Radio Corporation Tube Radio Model

56TX

Click on any picture below to print out 5 page manual in pdf format

This manual provided by nucow.com for free and has no copyright protection

Crosley radio corp model 56TX page1.jpg Crosley radio corp model 56TX page2.jpg Crosley radio corp model 56TX page3.jpg Crosley radio corp model 56TX page4.jpg Crosley radio corp model 56TX page5.jpg
Information Page
free calculators
"Save Some Trees" go to GUESTS button
"Save Some Trees" go to GUESTS button

SiteMap

Page Design and Images nucow.com copyright